工作原理
螺杆式空压机整个工作原理流程图如下:
传统空压机系统组成
在传统空压机控制系统中,主电机一般采用“Y-△”启动方式,靠后端出气管道上安装的压力变送器来控制空气压缩机的压力。空压机启动时,主电机先进行“Y-△”启动,此时加载电磁阀未打开,空压机处于“卸载”状态,待“Y-△”完成后,根据系统设定延时时间(譬如10s),加载电磁阀打开,空压机“加载”运行。“加载”运行过程中,如果后端设备用气量较大,压力传感器检测压力值达不到“卸载压力”值,则加载电磁阀持续动作,空压机会一直保持“加载”状态。如果后端设备用气量变小,压力传感器检测压力值慢慢增大,达到“卸载压力”值,则系统控制加载电磁阀关闭,空压机进入“卸载”状态。
当空压机连续运行,润滑油温度会升高,当温度达到一定程度时,油温风机开始运行,用于降低油温。风机运行一段时间,润滑油温度下降,则自动停止。一般来说,控制系统会设定油温风机的工作温度范围为:75℃~85℃。
传统的螺杆式空压机控制系统存在一些明显的技术弱点:
(1)启动电流冲击大;
启动方式虽为“Y-△”降压启动,但启动冲击电流仍然会达到额定电流3倍以上,对电网冲击大,易造成电网不稳,并影响其它用电设备的运行安全。
(2)加、卸载供气控制方式严重浪费能源;
空压机加、卸载控制方式使得压缩气体的压力一直在Pmin~Pmax之间来回变化,其中Pmin为能够保证用户正常工作的最低压力值;Pmax为设定的最高压力值。结合空压机的加、卸载原理分析,传统空压机控制方式下,能量浪费主要体现在三个方面:
a.压缩空气压力超过Pmin所消耗的能量;
b.减压阀减压时消耗的能量;
c. “卸载”运行时,主电机一直处于空载状态消耗的能量。
(3)供气压力稳定性差,生产工艺难保证。
传统的控制方式,为避免供气不足,供气压力会较需求值偏高一些,这样会增大成本和能耗。另外,在一些用气量偏小,用气频率低的场合,空压机系统会进行频繁的“加载”和“卸载”操作,这样就很难保证气压精度。
工艺要求
螺杆式空压机变频调速系统主要是针对主电机进行控制,油温风机的控制需求相对较少,具体工艺要求如下:
(1)启动力矩大;
(2)启动平稳,冲击小;
(3)内置PID控制功能,满足系统恒压控制要求;
(4)过载能力强;
(5)系统稳定性高,EMC特性好。
应用方案
以某品牌30kW工频螺杆式空压机改造现场为例,来介绍G1系列矢量型通用变频器在空压机行业的应用。
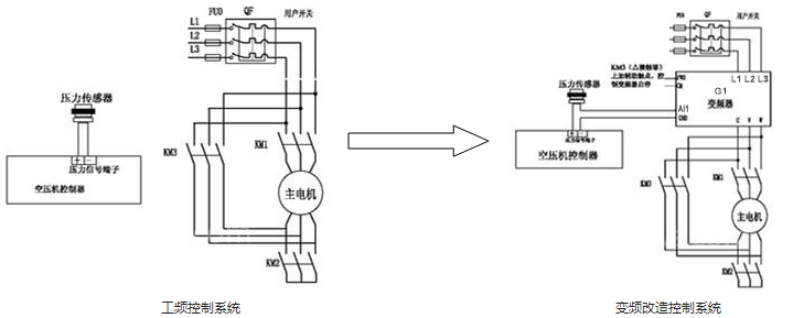
1. 原有系统采用“Y-△”启动,变频改造后电气原理图如下:
工、变频改造注意事项:
(1)压力传感器信号:原有系统中压力传感器信号只接入空压机控制器,改造后,需要压力传感器信号作为PID控制的反馈信号,所以需要将压力传感器信号(4~20mA)串联接入控制器和变频器模拟电流输入端AI1;
(2)变频器启动信号:在保留原有“Y-△”启动电路的前提下,变频器启动信号取自“△”接触器“NO”点,已保证待“Y-△”完成后再启动变频器;
(3)原有系统中的变压器输入侧电源、油温风机电源、相序检测电路:变频器接入原有系统后,需要将上述涉及到的线路全部移至变频器输入电源侧。
系统参数设置:
现场空压机主电机:30kW 380V 59A 50Hz 975r/min,根据现场情况,选择华远G1系列矢量型通用变频器,1:1匹配即可。
邮箱:sales@huayuan-elec.com service@huayuan-elec.com
传真:0755-23505661
深圳市宝安区松岗街道沙浦社区松江路6号科创工坊2栋
