数控车床应用方案
工作原理
数控车床是机电一体化的典型产品,是集机床、计算机、电机及其拖动、自动控制与检测于一身的自动化设备。
主轴电机通过皮带轮将动力传输到主轴箱,主轴上面装有固定工件的卡盘,卡盘上固定工件。主轴会根据当前工件的加工工艺,以一定的转速旋转,刀具根据工艺要求进给(在X轴、Z轴方向进行移动),实现工件的切削。
工艺要求
(1) 宽调速范围,0 ~ 150 Hz;
(2) 转速稳定,负载不均匀时,转速波动要小;
(3) 加减速时间短,0.5 ~ 3 s;
(4) 低频力矩大,满足粗加工要求;
(5) 过载能力强;
(6) 噪音低、振动小;
(7) 防护等级高。
由于工艺的不断更新和要求的不断提升,未来主轴发展要求具备高转速、高精度、高稳定性,同时还需要具备定位功能。
系统方案
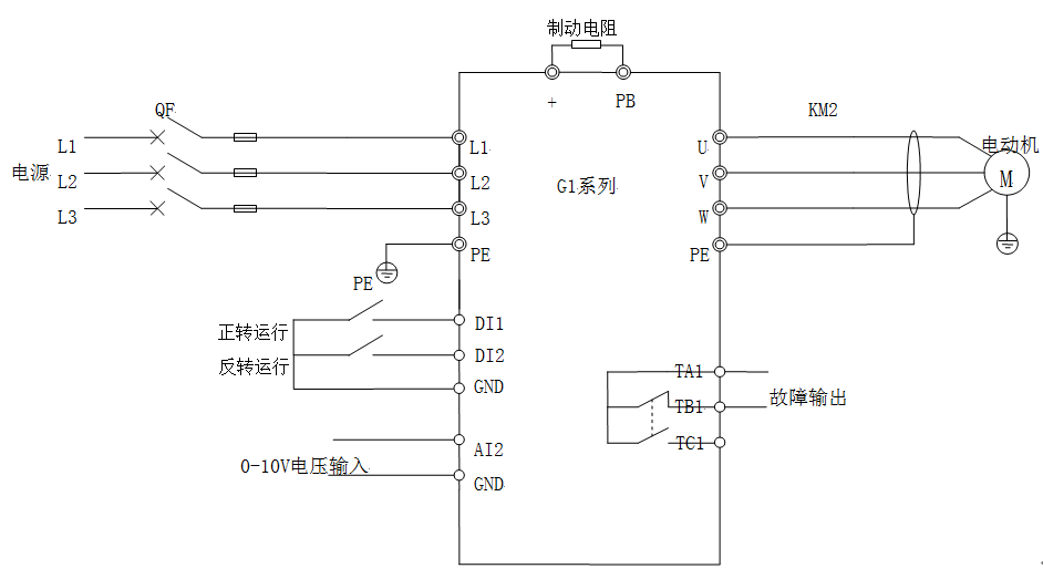
本方案采用G1系列矢量型通用变频器驱动车床主轴电动机,开环矢量控制方式,模拟量(0 ~ 10V)给定频率,外部端子启停,故障信号输出。为了更快速的减速停机,变频器需配置合适大小的制动电阻。
方案特点
(1) 低频力矩大,0.5Hz可达到150%转矩输出进行切削;
(2) 转速设定线性度好,稳速精度高,负载变化时转速波动小;
(3) 加减速时间短,带卡盘150Hz可达1s;
(4) 特殊的三防漆工艺处理,风扇焊点打胶处理,选配防尘标签,保证在潮湿、多粉尘环境下产品的可靠性。
邮箱:sales@huayuan-elec.com service@huayuan-elec.com
传真:0755-23505661
深圳市宝安区松岗街道沙浦社区松江路6号科创工坊2栋
